新聞中心
重慶某家分公司在磨浮作業中,濕式球磨機每次開機前,都需要慢轉電機盤磨,先使球磨機筒體空轉幾圈,以防物料結硬后造成球磨機筒體偏心。但是每一次盤車停磨的時候離合器都會出現卡死的現象,導致電機端伸縮軸不能自由分離,給生產和檢修帶來不方便。


一、原因分析如下:
當球磨機停磨之后,慢轉電機斷電,該電機自帶的抱閘動作,使慢轉電機軸停止不動,但是,球磨機筒體由于慣性的作用,還會繼續運轉,而筒體內的球磨機鋼球用于受重力作用會帶動球磨機反轉,所以當球磨機停磨的時候,筒體會反向運轉,導致離合器非工作接觸,造成離合器伸縮軸被卡死現象。
二、改造方案如下:
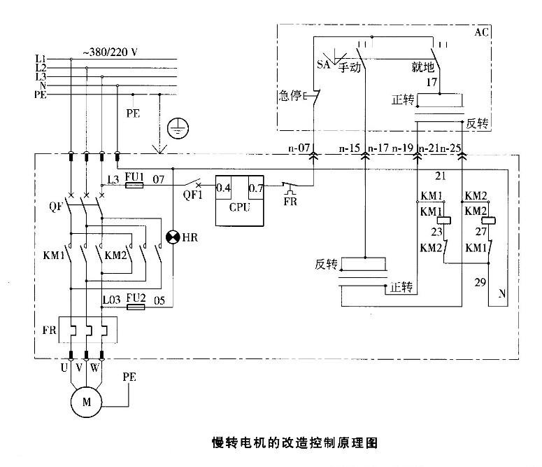
1、球磨機電機由單向傳動改為雙向傳動
球磨機慢轉電機由單向轉動改為雙向轉動,實現電機正反轉。當離合器工作面被卡死的時候,我們可以讓電機進行反轉,調節爪子之間的間隙;當離合器非工作面卡死的時候,我們可以讓電機進行正轉,調節聯軸器直齒輪的間隙,實現伸縮器的自由分離。同時實現電機正反轉,為檢修帶來方便。
2、更換球磨機離合器
該球磨機慢拖端伸縮軸在設計上沒有行走開關,只有當離合器分離的時候,高壓電機才會送電。只要離合器沒有分離,高壓電機就會無法啟動;為了防止行走開關故障或者主電機控制回路故障等的突發故障,當未使離合器分離時高壓電機已經送電,這時,如果崗位上的工人無誤操作的話,離合器未分離而啟動高壓電機,慢拖電機被燒壞。建議你將離合器由直齒行改為斜齒型(如下圖如顯示),斜齒角度為斜面與垂直方向大約為30度。

改造之后,就算在崗工人因誤操作啟動球磨機的高壓電機的話,伸縮軸也會沿著斜面自動退出去而分離,從而防止電機被燒壞。通過以上我們吉宏球磨機廠家為您提供的以上這套球磨機慢拖離合器改造方案,在今后您的球磨機離合聯軸器將不會在出現卡死現象。
本文:《球磨機離合聯軸器卡死的解決方案》由吉宏球磨機廠家整理提供!
轉載請注明: http://m.kayunwxy.com/trade/jiejuelzq.html
吉宏球磨機: http://m.kayunwxy.com/
上一篇:球磨機主軸瓦發熱的主要原因?
下一篇:大型球磨機的控制原理